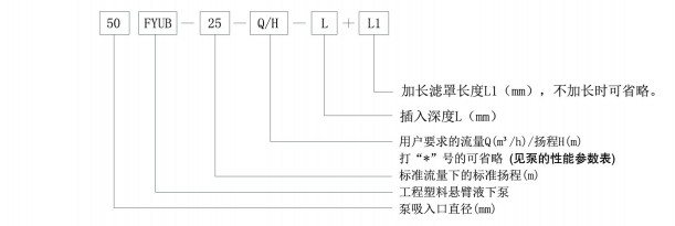
關鍵詞: 液下泵、自吸泵、螺杆泵(bèng)

1.該係(xì)列懸臂液下泵(bèng)的結構(gòu)形式為(wéi)立式、單級、單吸離(lí)心泵。
2.采用高剛性懸臂主軸、無輔助(zhù)支承結(jié)構。
3.懸臂液下泵的主(zhǔ)要零部件有
1) 電動機 2)電機座 3)出(chū)口法蘭 4)上下支承 5)出液管 6)泵蓋 7)葉輪
8)出液管墊床 9)彎頭(tóu) 10)濾罩 11)聯軸器 12)軸承座 13)底板 14)接(jiē)管
15)泵體螺栓 16)包塑主軸 17)葉輪墊床 18)泵(bèng)蓋墊床 19)葉輪端部組合件 20)泵(bèng)體 21)濾罩墊床
4.葉輪、泵體等主要過流部件由超高分子量聚乙烯(UHPE)製作,其它液(yè)下零部件由耐腐的聚丙烯(PP)、增強聚(jù)丙烯(FRPP)等製作。
5.旋轉方向:按標牌的箭頭指示方向旋轉。



注: 1. 表中法蘭標準:GB/T9124.1-2019,PN10,其他(tā)標準按需定製(zhì)。
2.若(ruò)用戶所需安裝尺寸與表中(zhōng)不同,訂貨時請加以說明。
3.表中重量為1m時配標準電機時的整機重量(介質比(bǐ)重1<γ≤1.2),僅供參考,實際重量以實物為準。
以(yǐ)世(shì)界技術為先導,國際水平為目標,向科技求(qiú)發展,向質量求生存,向信譽求(qiú)市場,向管理求效(xiào)益